https://www.acsysteme.com/wp-content/uploads/2026/01/illustation_grid_code-750x422.jpg

Grid code : la simulation au service de la certification

Les véhicules et bornes de recharge dotés de la recharge bidirectionnelle (V2G) agissent comme des générateurs d’électricité, et doivent à ce titre fournir une attestation de conformité au code de réseau (grid code). Afin de s’assurer de respecter les normes établies par la France sur ce sujet, un constructeur automobile nous a contacté pour l’accompagner depuis la phase de spécification logicielle jusqu’à la validation sur banc physique, avant son passage en certification.

https://www.acsysteme.com/wp-content/uploads/2026/01/illustation_grid_code-750×422.jpg

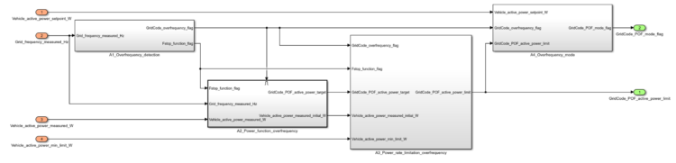
Schéma de principe du grid code.

Code de réseau et recharge bidirectionnelle

Le code de réseau définit les conditions d’accès des installations de production à un réseau électrique, et notamment le comportement de ces installations en cas de perturbation du réseau. Pour être raccordé au réseau de distribution basse tension français, le système « borne de recharge et véhicule » doté de la recharge bidirectionnelle doit respecter les exigences spécifiées par la norme EN50549-1. Les critères de la conformité aux exigences sont spécifiés par la norme EN50549-10.

La maîtrise des fonctions logicielles liées au code de réseau est essentielle, afin de s’adapter les fonctions aux différents codes de réseau (spécifiques à chaque Gestionnaire de Réseau de Transport), de mettre à jour les fonctions selon les évolutions des normes, et de s’assurer de la conformité du comportement du système pour passer la certification avec succès.

Conception du module « grid code »

Aux côtés de l’équipe en charge des activités « réseau », le projet consiste à repartir de la feuille blanche pour développer leur module « grid code » :

  • spécification logicielles et matérielles,
  • architecture du code entre borne et véhicule,
  • prise en compte des normes…

L’objectif de l’équipe est de disposer de leur propre module interne pour borne de recharge véhicule, permettant au véhicule de disposer d’une nouvelle fonctionnalité : injecter de la puissance électrique issue de la batterie directement sur le réseau de distribution, conformément aux codes du réseau.

https://www.acsysteme.com/wp-content/uploads/2026/01/CycleV_1-750×547.png

Cycle en V – étape 1 : « analyse du besoin »

Exigence typique – Régulation de la puissance active en fonction de la fréquence :

Le système doit réduire progressivement la puissance active injectée lorsque la fréquence du réseau dépasse 50,2 Hz.

Ce mécanisme contribue à la régulation de la fréquence : une fréquence supérieure à 50 Hz traduit un excès de production sur le réseau. En diminuant automatiquement la puissance injectée, le système aide à rétablir l’équilibre production/consommation et à stabiliser le réseau.

La modélisation du code de réseau

L’analyse des exigences du code de réseau, spécifiées par l’EN50549-1, et les échanges réguliers avec le client sur l’architecture de leur système « borne de recharge et véhicule » ont permis d’identifier les évolutions d’interface nécessaires et de développer un module logiciel « grid code » dans l’environnement Simulink. Grâce à un développement rigoureux et une documentation soignée – permettant d’établir la traçabilité entre les fonctions logicielles, les paramètres et la norme – le client maîtrise entièrement le contenu du module développé.

https://www.acsysteme.com/wp-content/uploads/2026/01/CycleV_2-750×531.png

Cycle en V – étape 4 : conception détaillée

https://www.acsysteme.com/wp-content/uploads/2026/01/CycleV_2_modele-750×181.png

Exemple d’environnement Simulink

Une simulation de la certification

En parallèle des développements Simulink, l’analyse des critères de conformité au code de réseau, spécifiés par l’EN50549-10, a permis de développer les scénarios de test du module logiciel et leurs attendus de validation, semblables aux tests réalisés en certification. Dans le cadre de l’application d’une démarche MIL (Model-in-the-loop), l’utilisation de l’outil de validation Acsystème AMT (Acsystème MIL toolbox) a facilité ces développements tout en assurant la traçabilité entre les tests et la norme. Les tests ont ensuite été utilisés pour valider les fonctions du module « grid code », et pour assurer la non-régression des fonctions lors des nouvelles demandes d’évolution.

https://www.acsysteme.com/wp-content/uploads/2026/01/CycleV_3-750×525.png

Cycle en V – étape 8 : Validation MIL

https://www.acsysteme.com/wp-content/uploads/2026/01/CycleV_3_resultats-750×562.png

Exemple de résultats de validation

Le passage au système réel

Le code C du module « grid code » a été généré automatiquement grâce à la boite à outils Embedded Coder, puis intégré sur un logiciel embarqué du système. Les fonctions logicielles, liées à la norme EN50549, ont été validées dès le premier essai réel sur banc physique. Certaines fonctions encore au stade de concept et spécifiques au système ont également pu être testées, et la mise en place d’un environnement de simulation alimenté par les mesures des entrées du système réel a optimisé la réactivité pour identifier les problèmes, proposer des corrections et les valider en simulation.

Grâce à la démarche Model-Based Design (MBD) mise en place, le code a ensuite été adapté très rapidement à d’autres normes grid code provenant de pays européens et testés avec succès en un temps restreint.

Perspectives

Ce projet, démarré il y a moins d’un an à partir d’une preuve de concept et depuis la page blanche, est actuellement déjà en phase d’industrialisation. Les projections concernant les futures mises à jour pour apporter encore plus de souplesse et de performance sont nombreuses.

  • déployer massivement la fonctionnalité dans la gamme du constructeur,
  • prendre en compte des normes issues de pays hors Europe,
  • poursuivre les évolutions sur l’architecture du code pour être toujours plus modulaire entre les parties intégrées directement dans le véhicule ou dans la borne de recharge,
  • proposer de nouvelles fonctionnalités aux clients finaux pour exploiter l’énergie disponible dans le véhicule pour alimenter de nombreux équipements : V2G (grid = réseau; ex : stocker et revendre sa production), V2H (home = maison; ex : alimenter en cas de coupure réseau), V2L (load = appareils électriques; ex : barbecue, réfrigérateur de camping), V2B (building = bâtiment; ex: alimenter une entreprise)…

Partager cet article :